
启东中锐石化设备有限公司
地址:启东市科技创业园跃龙路12号
电话:0513-83636001
手机:18962896291
传真:0513-83329754
邮箱:18962896291@163.com
邮编:226200
网址:www.qdzrsh.com
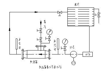
SQS系列汽水混合器是新型节能环保产品,它是利用蒸汽与水直接混合将水加热,具有低噪声、无振动、热交换效率高、节省能源等特点,被广泛地使用在生活、生产用热水及热水采暖和热力除氧等系统中,该加热器主要由喷管、壳体、网板、垫圈等部分组成。被加热水通过呈拉尔管状的喷管时,蒸汽从喷管外侧通过管壁上许多斜向小孔喷入水中,二者在高速流动中瞬时良好混合,以达到加热的目的。
安装要求
(1) 设备使用条件
1、 安全运行条件:进入加热器的蒸汽压力:P0
QSH-4~QSH-24 P0≤1.6Mpa
QSH-32~QSH-48 P0≤1.6Mpa
2、 良好运行条件:
QSH-4~QSH-24 P1+0.05≤ P0≤1.6Mpa
QSH-32~QSH-48 P1+0.05≤ P0≤1.6Mpa
P0_蒸汽压力 (Mpa)
P1_进水压力 (Mpa)
3、 对于QSH-32~QSH-48产品在循环系统中,如果进水压力较高(不能满足P1+0.05≤ P0条件时),加热器应装在水泵的吸水侧,采用热水循环泵,使之良好运行。
4、 在开式系统中,进水压力P1应≥1.0kgf/cm2表压.当热源采用过热蒸汽时,应分段加热,否则产生剧烈振动。
(2)运用范围
1、用于热水采暖系统中,作加热设备,代替原面式换热器。
2、用于浴室加热水,送入水箱,代替热水箱中原高噪声、强振动的蒸汽直接加热方式。
3、用于除氧器预热软水。
(3)安装方式
1、本设备采用水平或垂直安装均可。
2、在热水采暖系统中、当动力源为电动循环泵。本加热器在水泵的出水侧,当动力源为蒸汽喷射泵时,本汽水混合器只能安装在喷射泵的出水侧。
3、在以电动泵为循环动力的热水采暖系统中,本混合器安装在水泵进水侧的条件:
A、混合器出口水温必须低于水泵入口压力下沸腾的水温,即不能使水泵入口之水汽化。
B、必须低于水泵本身允许的工作温度。